万用表(有完整资料)
本设计是基于单片机的万用表,主要实现以下功能:1.通过模数转换检测被测电路的电压电流并转换为数字信号;2.将检测的的电压电流通过蓝牙传递给手机;3.显示屏可以显示检测出的电压电流数值。4.通过按键按下可以切换显示电压电流。
资料查找方式:
特纳斯电子(电子校园网):搜索下面编号即可
编号:
T0552204C
设计简介:
本设计是基于单片机的万用表,主要实现以下功能:
1.通过模数转换检测被测电路的电压电流并转换为数字信号;
2.将检测的的电压电流通过蓝牙传递给手机;
3.显示屏可以显示检测出的电压电流数值。
4.通过按键按下可以切换显示电压电流。
标签:STC89C52、ADC0832、LCD1602
题目扩展:智能保护电路,远程电压检测

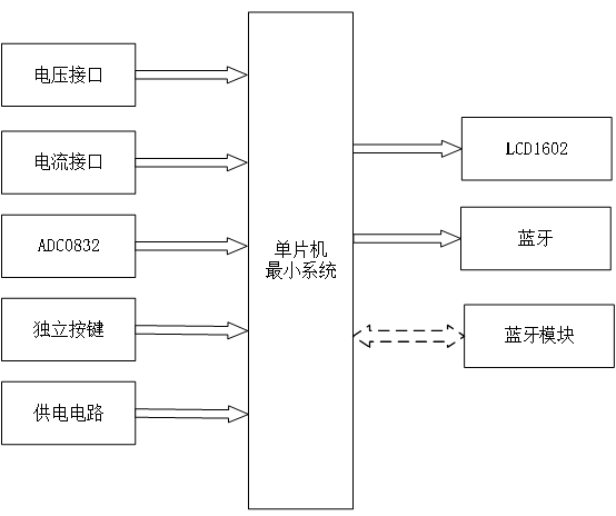
基于单片机的万用表:中控部分、输入部分和输出部分。下面分别对这三部分进行概述:
中控部分:STC89C52单片机
简要描述:
STC89C52单片机作为电压电流检测系统的核心控制器,负责接收来自输入部分的电流电压数据(经过ADC0832数模转换后的数字信号),对这些数据进行处理和分析,然后根据处理结果控制输出部分进行相应的操作(如显示数据、通过蓝牙发送数据至手机等)。STC89C52单片机以其高性能、低功耗和丰富的外设接口,确保了电压电流检测系统的稳定运行和高效性能。
输入部分
-
ADC0832数模转换芯片:ADC0832是一款8位分辨率的A/D转换芯片,能够将模拟的电流电压信号转换为数字信号。在本设计中,电流电压接口输入的电流电压信号首先经过适当的调理电路(如分压、限流等),然后输入给ADC0832进行转换。转换后的数字信号被传输给STC89C52单片机进行处理。
-
电流电压接口:用于连接待测的电流电压源,将实际的电流电压信号引入系统。接口设计需要考虑到信号的稳定性、安全性和准确性,以确保测量结果的可靠性。
输出部分
-
显示屏:用于显示当前测量的电压或电流值(根据按键切换)。显示屏可以是LCD、LED或其他类型的显示器件,能够清晰地显示数字信息,方便用户查看测量结果。
-
蓝牙模块:用于将STC89C52单片机处理后的数据(电压或电流值)无线发送给手机或其他蓝牙设备。用户可以通过手机APP或其他蓝牙接收软件接收并查看这些数据,实现远程监控和数据记录等功能。蓝牙模块的引入增强了系统的灵活性和便捷性。
-
按键:用于切换显示屏上的显示内容(电压或电流)。用户可以通过按键操作方便地查看所需的测量数据。按键设计需要考虑到操作的便捷性和稳定性,以确保用户能够准确地切换显示内容。
5 实物调试
5.1 电路焊接总图
首先将电路焊接在集成板上,共有以下部分,第一部分是电源模块,将电源插座、电源开关、10k电阻和一个指示灯依次焊接,焊接好之后插入DC 电源,指示灯点亮,电源模块测试正常。第二部分是显示模块,排针焊接好后,将LCD1602显示屏插入排针。第三部分是单片机模块,本次课题使用的是STC89C52单片机。第四部分是复位电路模块,一个复位按键、10uF极性电容、10k电阻为一个模块焊接,构成复位电路。第五部分是晶振电路模块,由两个30pF瓷片电容、一个11.05926MHz晶振焊接而成。第六部分是USB转TTL模块,焊接下载接口GND、TXD、RXD,将HEX文件下载到单片机中,查看是否能下载正常,测试验证一切正常。第七部分是独立按键模块。第八部分为蜂鸣器和LED指示灯,第九部分是蓝牙模块,负责将监测到的电压电流数据发送给手机下图5-1为焊接完整实物图:

图5-1电路焊接总图
5.2 检测电压显示
如图5-2所示,下图为上电后,显示检测的电压

图5-2检测电压
5.3 显示检测的电流
如图5-3所示,按下显示切换按键会显示检测到的电流。

图5-3检测电流
5.4 发送电压电流到手机
如图5-4所示,单片机检测到的电压与电流数值会发送给手机

图5-4 发送电压电流到手机
6 仿真调试
6.1仿真总体设计
仿真内包括主控单片机STC89C52单片机ADC0832模数转换芯片、蓝牙传输模块以及LCD1602液晶显示屏,可以通过模数转换准确地检测被测电路的电压和电流,而后将这些数据通过蓝牙传输至手机终端,实现远程监测。LCD1602液晶显示屏能够直观地显示被测电路的电压和电流数值,用户还可通过设备上的按键切换显示模式,灵活选择所需数据。

图6-1 仿真总览
6.2电压检测测试
通过调整控制电压的滑动电阻可以改变电压的数值。

图6-2 电压调整
6.3电流检测
通过调整控制电流的滑动电阻可以改变电流的数值,按键2为切换显示电流数值。

图6-3 电流调整
6.4通过串口发送数据
单片机通过ADC检测到的数据,通过串口发送。

设计说明书部分资料如下
设计摘要:
本设计以STC89C52单片机为核心控制器,结合其他模块构建了基于单片机的电压电流检测系统。该系统包含中控部分、输入部分和输出部分,实现了对电压和电流的准确检测和实时显示。中控部分采用STC89C52单片机,负责获取输入部分数据并进行内部处理,最终控制输出部分。输入部分由ADC0832数模转换芯片和电流电压接口组成。电流电压接口能够将外部电流和电压信号经过ADC转换后输入给STC89C52单片机,实现对电压和电流的精确采集。STC89C52单片机再将采集到的数值输出给显示屏进行直观显示。此外,蓝牙模块将STC89C52单片机采集到的数据转发给手机,实现了对电压电流数据的远程监控。输出部分主要包括显示屏和按键。显示屏负责将STC89C52单片机输出的电压和电流数值显示出来,用户可以直观地观察电压和电流的实时数值。按键用于切换显示模式,用户可以根据需要选择查看电压或电流的数据。通过实验验证,本设计的基于单片机的电压电流检测系统具有较高的准确性和稳定性。它不仅能够及时、准确地获取电压和电流信息,还实现了远程监控功能,提供了便捷的数据传输方式。该系统在电力监测、电子设备测试等领域具有广泛应用前景。然而,在实际应用中,仍需进一步优化系统的算法和硬件设计,以提高系统性能和精度,满足不同应用场景的需求。
综上所述,本论文设计了一套基于STC89C52单片机的电压电流检测系统,实现了对电压和电流数据的准确检测和实时显示。该系统具备较好的可靠性和实用性,为电力监测和电子设备测试等领域的应用提供了一种新的解决方案。
关键词:单片机;ADC;电压电流
字数:10000+
目录:
摘 要
ABSTRACT
1 引 言
1.1 选题背景及实际意义
1.2 国内外研究现状
1.3 课题主要内容
2 系统设计方案
2.1 系统整体方案
2.2 单片机的选择
2.3 电源方案的选择
2.4 显示方案的选择
2.5 信息发送蓝牙
3系统设计与分析
3.1 整体系统设计分析
3.2 主控电路设计
3.2.1 STC89C52单片机
3.2.2 晶振电路和复位电路
3.3 液晶屏显示模块
3.4 ADC0832模数转换
4 系统程序设计
4.1 编程软件介绍
4.2 主程序流程设计
4.3 按键函数流程设计
4.4 显示函数流程设计
5 实物调试
5.1 电路焊接总图
5.2 检测电压显示
5.3 显示检测的电流
5.4 发送电压电流到手机
6 仿真调试
6.1仿真总体设计
6.2电压检测测试
6.3电流检测
6.4通过串口发送数据
结 论
参考文献
致 谢
附 件
更多推荐



所有评论(0)